Đăng ký tài khoản
Bạn chưa có tài khoản hãy nhấn vào nút đăng ký.
Biến tần INVT là dòng sản phẩm chủ lực của Tập đoàn INVT – thương hiệu công nghệ cao đến từ Thâm Quyến (Trung Quốc), hiện có mặt tại hơn 60 quốc gia. Tại Việt Nam, INVT được ưa chuộng nhờ giá thành cạnh tranh – chất lượng ổn định – đa dạng dải công suất – luôn sẵn hàng.
Từ tải nhẹ như bơm, quạt, đến tải trung bình – nặng như băng tải, máy nén, cẩu trục, INVT đều có dòng sản phẩm phù hợp. Đặc biệt, GD20 và GD200A là hai dòng đa năng được sử dụng rất rộng rãi trong công nghiệp Việt Nam
Cam kết Hàng chính hãng
Luôn tốt nhất thị trường
Kỹ sư Bách Khoa hỗ trợ
Freeship cho đơn >4tr
Công ty sản xuất biến tần INVT là Shenzhen INVT Electric Co., Ltd., doanh nghiệp công nghệ của Trung Quốc, thành lập năm 2002. Theo giới thiệu chính thức của hãng, INVT hoạt động tập trung trong 2 mảng chính là tự động hóa công nghiệp và năng lượng điện, đồng thời là công ty niêm yết trên Sở Giao dịch Chứng khoán Thâm Quyến từ năm 2010 với mã 002334.
Hiện nay, INVT phát triển danh mục sản phẩm khá rộng, gồm biến tần, servo, PLC, HMI, UPS, nguồn điện, thiết bị cho xe điện và đường sắt. Trên website chính thức, hãng cho biết họ có hơn 5.600 nhân sự, hơn 900 đối tác, mạng lưới phủ trên 100 quốc gia và vùng lãnh thổ, cùng hàng nghìn bằng sáng chế và chứng nhận kỹ thuật.

Biến tần INVT là sản phẩm của Shenzhen INVT Electric Co., Ltd., thương hiệu thành lập từ năm 2002, chuyên về tự động hóa công nghiệp và năng lượng.
Trong lĩnh vực biến tần, INVT được biết đến với các dòng Goodrive và nhiều series chuyên dụng cho ứng dụng công nghiệp, bơm quạt, máy nén, cẩu trục, HVAC và nhiều hệ thống nhà máy khác. Hãng giới thiệu biến tần INVT theo hướng dễ sử dụng, độ tin cậy cao, tính năng phong phú và tối ưu hiệu quả vận hành, đồng thời cung cấp cả dòng đa năng lẫn dòng chuyên dụng cho từng ngành.


Xem đầy đủ bảng giá biến tần INVT: Tại đây
>>> NHẬN BẢNG GIÁ CHIẾT KHẤU VÀ NHIỀU ƯU ĐÃI LIÊN HỆ:
Điểm nhiều doanh nghiệp cân nhắc ở INVT là mức đầu tư ban đầu thường không thấp nếu so với một số lựa chọn khác cùng xuất xứ. Với những đơn vị rất nhạy về vốn đầu tư, đây là yếu tố ảnh hưởng trực tiếp đến quyết định mua hàng.

Kaman không phải là một lựa chọn trôi nổi trên thị trường. Đây là thương hiệu được Tự Động Hóa Toàn Cầu định hướng phát triển và phân phối, kết hợp cùng năng lực sản xuất quy mô lớn từ nhà máy SINOVO (nhà máy đứng thứ 5 tại Trung Quốc) để tạo ra dòng biến tần phù hợp hơn với điều kiện vận hành thực tế tại Việt Nam.
Điểm mạnh của Kaman không chỉ nằm ở xuất xứ nhà máy, mà còn ở cách thương hiệu này được xây dựng: chọn lọc nền tảng sản xuất tốt, tinh chỉnh tiêu chuẩn kỹ thuật và tối ưu cấu hình cho nhu cầu ứng dụng công nghiệp phổ biến. Nhờ đó, khách hàng có thêm một lựa chọn đáng tin cậy trong phân khúc trung, thay vì phải đứng giữa hai cực: hoặc quá rẻ để phải đánh đổi, hoặc quá cao để vượt ngân sách đầu tư.


Kaman được phát triển theo định hướng là dòng biến tần hướng tới bài toán đầu tư một lần – vận hành yên tâm – tối ưu chi phí dài hạn.

KAMAN được xếp vào nhóm “phân khúc tối ưu chi phí – chất lượng tương đương INVT”, ứng dụng phù hợp với: Nhà máy và doanh nghiệp sản xuất, OEM và nhà thầu cơ điện, khách hàng ưu tiên hiệu quả đầu tư nhờ:
Điểm mạnh của KAMAN là mức giá hợp lý hơn so với INVT, giúp doanh nghiệp dễ cân đối ngân sách mà vẫn đáp ứng tốt nhu cầu vận hành thực tế. Thay vì đi theo hướng giá rẻ nhất, KAMAN tập trung vào sự cân bằng giữa chất lượng, độ ổn định, hỗ trợ kỹ thuật và chi phí đầu tư, từ đó mang lại hiệu quả sử dụng lâu dài hơn cho doanh nghiệp.
>>Tham khảo bảng giá biến tần KAMAN: Tại đây
Một sản phẩm tốt cần đi cùng một chính sách hậu mãi đủ mạnh để khách hàng yên tâm sử dụng. Với Kaman, lợi thế không chỉ nằm ở thiết bị mà còn nằm ở cách Tự Động Hóa Toàn Cầu đồng hành cùng khách hàng sau bán hàng.
Doanh nghiệp được hưởng các chính sách hỗ trợ nổi bật như:

Nếu doanh nghiệp của bạn đang tìm kiếm một dòng biến tần ổn định, bền bỉ, giá hợp lý và được hỗ trợ kỹ thuật bài bản, biến tần Kaman là lựa chọn rất đáng để trải nghiệm và đánh giá thực tế.
Đặc biệt nhân dịp kỷ niệm 10 năm thành lập, Tự Động Hóa Toàn Cầu triển khai chương trình ƯU ĐÃI ĐẶC BIỆT THÁNG 4, áp dụng cho toàn bộ các dòng sản phẩm biến tần Kaman:
🎁 TẶNG PHIẾU MUA HÀNG THEO GIÁ TRỊ ĐƠN
* Áp dụng cho toàn bộ sản phẩm của công ty
* Phiếu mua hàng có thể quy đổi sang tiền mặt:
⏰ Thời gian áp dụng: 02/04 – 30/04
✅ Chương trình không giới hạn số lượng sản phẩm.
✅ Không tách đơn hàng lớn thành nhiều đơn nhỏ.

Kaman – giải pháp biến tần Trung Quốc tối ưu chi phí, chất lượng tương đương INVT đáng tin cậy cho doanh nghiệp ưu tiên hiệu quả vận hành dài hạn.
Liên hệ ngay với chúng tôi để nhận bảng giá chiết khấu hấp dẫn và trải nghiệm sự khác biệt từ Kaman!
Quý khách vui lòng Click Zalo liên hệ báo giá, đội ngũ Kinh Doanh của chúng tôi sẽ gửi bảng giá biến tần Kaman cùng dịch vụ hậu mãi và mức chiết khấu tốt nhất cho từng quý khách hàng.
| Sản phẩm | Catalog | Manual |
| Biến tần INVT GD20 | Tài liệu catalog biến tần INVT GD20 bản tiếng anh | Tài liệu manual biến tần INVT GD20 bản tiếng việt |
| Biến tần INVT GD200A | Tài liệu catalog biến tần INVT GD200A bản tiếng anh | Tài liệu manual biến tần INVT GD200A bản tiếng việt |
| Biến tần INVT GD350A | Tài liệu catalog biến tần INVT GD350 bản tiếng việt | Tài liệu manual biến tần INVT GD350 bản tiếng anh |
| Biến tần INVT GD27 | Tài liệu catalog biến tần INVT GD27 bản tiếng việt | Tài liệu manual biến tần INVT GD27 bản tiếng việt |
| Biến tần INVT GD270 | Tài liệu catalog biến tần INVT GD270 bản tiếng việt | Tài liệu manual biến tần INVT GD27 bản tiếng việt |

Thông số kỹ thuật nổi bật:
Ứng dụng:

Thông số kỹ thuật nổi bật:
Ứng dụng:
| Tiêu Chí | Chi Tiết | Dòng Biến Tần INVT Đề Xuất | Ghi Chú Quan Trọng |
| 1. Loại Tải | Tải Nhẹ: Bơm, quạt, máy khuấy nhỏ | GD10, GD20, GD270 | Dễ chọn, công suất bằng hoặc lớn hơn công suất động cơ. |
| Tải Trung Bình: Băng tải, máy đóng gói, máy cắt, máy cấp liệu | GD20, GD200A | Cần xem xét kỹ yêu cầu về điều khiển. | |
| Tải Nặng: Máy nén, máy nghiền, cẩu trục, máy ép, máy đùn | GD200A, GD300, GD35, GD350 | Nên chọn dư 1 cấp công suất. Nếu không rõ, cần đo dòng thực tế. | |
| 2. Nguồn Cấp | 1 Pha 220V → 3 Pha 220V (Nhà xưởng nhỏ, máy dân dụng) | GD10, GD20 | Lưu ý: Chọn sai điện áp đầu vào là không chạy. |
| 3 Pha 380V (Nhà máy, xưởng sản xuất) | GD20, GD200A, GD270, GD300, GD35 | ||
| 3. Công Suất | Công suất biến tần $\ge$ Công suất động cơ | Công suất $\ge$ Công suất động cơ | Tải nặng nên chọn dư 1 cấp. (Ví dụ: Động cơ 5.5kW Tải nặng → Chọn 7.5kW) |
| 4. Chức Năng Cần Có | Cần điều khiển PID (Điều áp, lưu lượng, nhiệt độ) | GD20, GD27, GD270, GD200A | |
| Cần điều khiển Vector vòng hở mạnh (Điều khiển mô-men, tốc độ chính xác) | GD20, GD200A | ||
| Cần điều khiển Vòng kín, Encoder (Độ chính xác cao tuyệt đối) | GD35, GD350 | ||
| Chuyên bơm – quạt HVAC (Tiết kiệm năng lượng, chức năng bảo vệ bơm) | GD270 | ||
| Máy nén, tải xung kích (Khả năng chịu tải tức thời cao) | GD200A, GD300 | ||
| 5. Môi Trường Làm Việc | Nhiệt độ cao, bụi, rung động (Độ bền cao) | GD200A, GD300 | Lắp đặt đúng môi trường giúp biến tần bền và ít báo lỗi. |
| Không gian tủ hẹp (Kích thước nhỏ gọn) | GD20, GD27 |
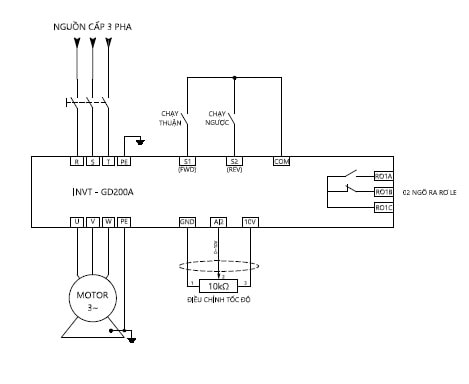
* Sơ đồ đấu dây chạy dừng của biến tần GD200A

* Để cài đặt, đọc trạng thái dữ liệu và thay đổi thông số biến tần GD200A, ta sử dụng keypad
* Cách nhập thông số theo lưu đồ sau:
* Lưu ý:
Dù sử dụng dòng GD20 hay GD200A, quy trình cài đặt cơ bản thường tuân theo các bước sau. Đây là hướng dẫn nhanh giúp bạn chạy thử máy (Test run):
* Bước 1: Đấu nối động lực
Nguồn vào: Đấu vào 3 chân R – S – T (đối với điện 3 pha) hoặc L – N (đối với điện 1 pha).
Nguồn ra động cơ: Đấu vào 3 chân U – V – W.
Lưu ý: Tuyệt đối không đấu nhầm nguồn vào chân U-V-W sẽ gây nổ biến tần.
* Bước 2: Cài đặt lệnh chạy và tần số
Các nhóm thông số quan trọng cần lưu ý (Ví dụ trên dòng GD20):
P00.01: Chọn lệnh chạy (0: Keypad/Bàn phím, 1: Terminal/Công tắc ngoài).
P00.06: Chọn nguồn đặt tần số (0: Phím lên xuống, 1: Biến trở trên mặt máy, 2: Analog ngoài AI1…).
P00.11: Thời gian tăng tốc (ACC).
P00.12: Thời gian giảm tốc (DEC).
Dù sử dụng dòng GD20 hay GD200A, quy trình cài đặt cơ bản thường tuân theo các bước sau. Đây là hướng dẫn nhanh giúp bạn chạy thử máy (Test run):
* Bước 1: Đấu nối động lực
Nguồn vào: Đấu vào 3 chân R – S – T (đối với điện 3 pha) hoặc L – N (đối với điện 1 pha).
Nguồn ra động cơ: Đấu vào 3 chân U – V – W.
Lưu ý: Tuyệt đối không đấu nhầm nguồn vào chân U-V-W sẽ gây nổ biến tần.
* Bước 2: Cài đặt lệnh chạy và tần số
Các nhóm thông số quan trọng cần lưu ý (Ví dụ trên dòng GD20):
P00.01: Chọn lệnh chạy (0: Keypad/Bàn phím, 1: Terminal/Công tắc ngoài).
P00.06: Chọn nguồn đặt tần số (0: Phím lên xuống, 1: Biến trở trên mặt máy, 2: Analog ngoài AI1…).
P00.11: Thời gian tăng tốc (ACC).
P00.12: Thời gian giảm tốc (DEC)..
Việc biến tần báo lỗi trong quá trình vận hành là điều khó tránh khỏi. Dưới đây là bảng tra cứu nhanh các mã lỗi phổ biến của INVT để bạn có phương án xử lý kịp thời:
| Mã lỗi | Tên lỗi | Nguyên nhân & Cách khắc phục |
| OUT1/2/3 | Lỗi IGBT pha U/V/W | Lỗi phần cứng công suất hoặc chạm đất đầu ra. Kiểm tra cách điện motor, dây dẫn. |
| OV1/2/3 | Lỗi quá áp (Over Voltage) | Điện áp nguồn quá cao hoặc thời gian giảm tốc quá ngắn. Cần lắp thêm điện trở xả hoặc tăng thời gian giảm tốc. |
| OC1/2/3 | Lỗi quá dòng (Over Current) | Motor bị kẹt, tải quá nặng hoặc chập pha đầu ra. Kiểm tra tải và motor. |
| UV | Lỗi thấp áp (Under Voltage) | Nguồn điện đầu vào bị sụt áp, mất pha đầu vào hoặc lỏng dây nguồn. |
| SPI | Lỗi mất pha đầu vào | Kiểm tra lại nguồn điện lưới 3 pha cấp vào biến tần. |
| SPO | Lỗi mất pha đầu ra | Dây motor bị đứt hoặc motor bị hỏng cuộn dây. |
| OL1 | Quá tải động cơ | Motor đang chịu tải quá nặng trong thời gian dài. Giảm tải hoặc kiểm tra công suất motor. |
Nếu quý khách đang quan tâm đến sản phẩm và chương trình khuyến mãi, vui lòng liên hệ Tự Động Hóa Toàn Cầu để được tư vấn và nhận báo giá nhanh:
CÔNG TY CỔ PHẦN TỰ ĐỘNG HÓA TOÀN CẦU
☎ Hotline miền Bắc: 0961.320.333
☎ Hotline miền Nam: 0931.866.800
Website: www.tudonghoatoancau.com
Email: toancau@tudonghoatoancau.com