Đăng ký tài khoản
Bạn chưa có tài khoản hãy nhấn vào nút đăng ký.
Tự Động Hóa Toàn Cầu là một trong các công ty Tự Động Hóa hàng đầu ở Việt Nam, với nhiều năm kinh nghiệm phân phối và bán biến tần từ 2016, chúng tôi tự tin mang đến cho Quý khách hàng những sản phẩm đủ các phân khúc và chất lượng nhất, hay nhất trong mỗi phân khúc.
Cam kết Hàng chính hãng
Luôn tốt nhất thị trường
Kỹ sư Bách Khoa hỗ trợ
Freeship cho đơn >4tr
Biến tần (tiếng Anh: Variable Frequency Drive – VFD hoặc Inverter) là thiết bị điện tử công suất dùng để biến đổi nguồn điện xoay chiều có tần số cố định thành nguồn điện xoay chiều có tần số và điện áp có thể điều chỉnh được, nhằm điều khiển tốc độ và mô-men của động cơ điện.
Trong công nghiệp, biến tần được sử dụng rộng rãi để điều chỉnh tốc độ động cơ, đảo chiều quay, giảm dòng khởi động, hạn chế rung giật cơ khí và tối ưu điện năng tiêu thụ. Nhờ đó, thiết bị này giúp nâng cao hiệu suất vận hành, kéo dài tuổi thọ động cơ và cải thiện độ ổn định của toàn bộ hệ thống.
Về nguyên lý hoạt động, biến tần sử dụng các linh kiện bán dẫn công suất để thực hiện quá trình chỉnh lưu – lọc – nghịch lưu, từ đó tạo ra điện áp xoay chiều đầu ra có tần số thay đổi theo yêu cầu điều khiển. Khi tần số đầu ra thay đổi, tốc độ quay của động cơ cũng thay đổi tương ứng. Nhờ cơ chế này, biến tần cho phép động cơ vận hành linh hoạt từ tốc độ thấp đến tốc độ cao, phù hợp với từng điều kiện tải và yêu cầu công nghệ cụ thể.
Tùy theo từng dòng sản phẩm, công suất và yêu cầu ứng dụng, cấu tạo biến tần có thể khác nhau. Tuy nhiên, hầu hết các loại biến tần hiện nay đều được thiết kế với các khối chức năng chính nhằm đảm bảo khả năng điều khiển ổn định, vận hành bền bỉ và đáp ứng tốt môi trường công nghiệp.
* Cấu tạo cơ bản của biến tần thường gồm các thành phần sau:

Nguyên lý hoạt động của biến tần gồm 2 bước chính: chỉnh lưu và nghịch lưu. Trước hết, nguồn điện xoay chiều 1 pha hoặc 3 pha ở đầu vào được chỉnh lưu và lọc thành điện áp một chiều tương đối ổn định nhờ cầu diode và tụ điện DC bus. Nhờ cấu trúc này, hệ số công suất đầu vào của biến tần thường khá cao.
Tiếp theo, điện áp một chiều sẽ được nghịch lưu thành điện áp xoay chiều 3 pha để cấp cho động cơ. Công đoạn này hiện nay chủ yếu sử dụng IGBT kết hợp với phương pháp điều chế độ rộng xung PWM. Nhờ công nghệ bán dẫn công suất và vi xử lý phát triển, tần số đóng cắt ngày càng cao, giúp giảm tiếng ồn động cơ và hạn chế tổn hao trên lõi sắt.

Biến tần có khả năng thay đổi vô cấp tần số và điện áp đầu ra, từ đó điều khiển tốc độ động cơ theo yêu cầu. Với tải mô-men không đổi, biến tần thường điều khiển theo quy luật V/f không đổi. Với tải bơm, quạt, biến tần sẽ điều chỉnh theo đặc tính tải để vừa đảm bảo vận hành ổn định, vừa tiết kiệm điện năng.
Nhờ sử dụng linh kiện bán dẫn công suất hiện đại, hiệu suất chuyển đổi của biến tần rất cao, giúp hệ thống sử dụng điện năng hiệu quả hơn. Ngoài ra, nhiều dòng biến tần hiện nay còn tích hợp PID, hỗ trợ nhiều chuẩn truyền thông công nghiệp, thuận tiện cho việc điều khiển và giám sát trong hệ thống SCADA.
Có nhiều loại biến tần như: Biến tần AC, biến tần DC; biến tần 1 pha 220V, biến tần 3 pha 220V, biến tần 3 pha 380V, biến tần 3 pha 660V, biến tần trung thế… Bên cạnh các dòng biến tần đa năng, các hãng cũng sản xuất các dòng biến tần chuyên dụng: biến tần chuyên dùng cho bơm, quạt; biến tần chuyên dùng cho nâng hạ, cẩu trục; biến tần chuyên dùng cho thang máy; biến tần chuyên dùng cho hệ thống HVAC;…
* Lưu ý: Trong hệ thống năng lượng mặt trời, biến tần đảm nhiệm vai trò là thiết bị để điều chỉnh điện áp và tần số cho các thiết bị lưu trữ năng lượng hòa vào lưới điện, giúp tối ưu hóa hiệu suất của hệ thống. Đây là loại biến tần được thiết kế chuyên dụng cho năng lượng mặt trời.
Mỗi hãng biến tần có cách đặt tên sản phẩm riêng nhưng thường tuân theo một quy tắc chung.
Ví dụ:
Biến tần Shihlin SL3 021-0.4K 0.4kW 1 Pha 220VAC
Biến tần – [Tên thương hiệu] – [Dòng sản phẩm] – [Mã sản phẩm]

Hiện nay, biến tần không còn là thiết bị chỉ dành cho các doanh nghiệp có ngân sách lớn. Với những giá trị thực tế mà thiết bị này mang lại, chi phí đầu tư ban đầu thường nhỏ hơn nhiều so với lợi ích lâu dài về tiết kiệm điện năng, bảo vệ động cơ, tối ưu vận hành và nâng cao mức độ tự động hóa. Vì vậy, biến tần đang dần trở thành thiết bị quan trọng trong nhiều nhà máy và hệ thống sản xuất.
* Tiết kiệm điện năng hiệu quả
Đối với các tải biến đổi như bơm, quạt, máy nén khí, việc điều chỉnh tốc độ bằng biến tần có thể giúp tiết kiệm điện năng đáng kể. Trong thực tế, chỉ cần giảm tốc độ động cơ, công suất tiêu thụ cũng giảm theo đáng kể. Đây là lý do biến tần thường giúp doanh nghiệp giảm mạnh chi phí điện năng trong quá trình vận hành lâu dài.
* Tăng tuổi thọ động cơ và thiết bị cơ khí
Biến tần cho phép động cơ khởi động và dừng êm, hạn chế tình trạng dòng khởi động lớn và giảm hiện tượng sốc cơ khí khi vận hành. Nhờ đó, các bộ phận như hộp số, vòng bi, dây curoa, khớp nối ít bị mài mòn hơn. Điều này không chỉ giúp kéo dài tuổi thọ động cơ và hệ thống truyền động, mà còn góp phần giảm chi phí bảo trì, sửa chữa và thời gian dừng máy.
* Tối ưu hóa quy trình sản xuất
Một trong những lợi ích quan trọng của biến tần là khả năng điều khiển tốc độ động cơ chính xác và linh hoạt. Nhờ đó, hệ thống có thể vận hành phù hợp với từng công đoạn sản xuất, ví dụ như điều chỉnh tốc độ băng tải, máy trộn, máy cuốn hoặc các thiết bị cần đồng bộ tốc độ. Việc kiểm soát tốt tốc độ và mô-men giúp nâng cao chất lượng sản phẩm, giảm phế phẩm và tăng năng suất toàn hệ thống.
* Nâng cao khả năng tự động hóa và an toàn
Biến tần không chỉ là thiết bị điều khiển tốc độ mà còn đóng vai trò như một bộ điều khiển và bảo vệ động cơ thông minh. Nhiều dòng biến tần hiện nay được tích hợp sẵn các chức năng bảo vệ như quá dòng, quá áp, thấp áp, mất pha, quá nhiệt, quá tải hoặc kẹt tải. Ngoài ra, biến tần còn hỗ trợ nhiều chuẩn truyền thông công nghiệp như Modbus, Profibus, Profinet hoặc Ethernet/IP, giúp dễ dàng kết nối với PLC, HMI, SCADA để điều khiển và giám sát từ xa.
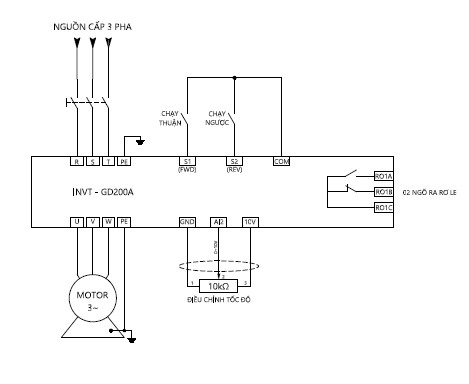
Dưới đây ví dụ về cách đấu dây và cài đặt thông số cho biến tần GD200A. Trước khi bắt đầu đấu dây hoặc cài đặt biến tần, vui lòng đọc kỹ hướng dẫn của nhà sản xuất và tuân thủ các quy định an toàn.
Sơ đồ đấu dây chạy dừng của biến tần GD200A:


Để cài đặt, đọc trạng thái dữ liệu và thay đổi thông số biến tần GD200A, ta sử dụng keypad.

Các phím điều khiển trên keypad:
| Phím chương trình | Nhập hoặc thoát trong menu từ cấp ban đầu Và thay đổi nhanh chóng thông số | |
| Phím nhập | Nhập/thay đổi giá trị và xác nhận giá trị được nhập/thay đổi | |
| Phím UP | Tăng giá trị dữ liệu hoặc thay đổi thông số | |
| Phím DOWN | Giảm giá trị dữ liệu hoặc thay đổi thông số | |
| Phím Right-shilf | Chuyển giá trị hiển thị khi chạy/dừng hoặc chuyển đổi nhanh tới thông số cần thay đổi. | |
| Phím RUN | Khởi động chạy biến tần khi dùng chế độ Keypad | |
| Phím Stop/reset | Trong khi đang chạy, có thể dùng phím này để dừng biến tần, việc này do P7.04 quyết định Khi báo lỗi, ấn phím này dùng để reset lỗi |
|
| Phím Quick | Chức năng của phím này được xác nhận bởi P7.02 |
Thông số chức năng chung của dòng biến tần GD200A
Thông số chức năng của dòng biến tần GD200A được chia thành 30 nhóm (P00~P29) theo từng chức năng. Mỗi nhóm chức năng chứa 3 cấp menu: Nhóm thông số chức năng nằm ở cấp thứ nhất (Ví dụ: P00), nhóm điều chỉnh nằm ở cấp thứ 2 (Ví dụ: P00.03), và nhóm cài đặt giá trị nằm ở cấp thứ 3 của menu (Ví dụ: P00.03 = 50.00Hz).
THÔNG SỐ CƠ BẢN BIẾN TẦN GD200A:
| THÔNG SỐ | GIÁ TRỊ | ĐƠN VỊ | DIỄN GIẢI |
| P00.00 | 2 | Chế độ chạy V/F | |
| P00.01 | 1 | Chọn lệnh chạy/dừng từ terminal P00.01=0: chọn lệnh chạy/dừng từ bàn phím ( phím RUN / STOP ) |
|
| P00.03 | 50.00 | Hz | Tần số MAX, phải đặt lớn hơn hoặc bằng tần số định mức của motor |
| P00.04 | 50.00 | Hz | Tần số ngưỡng trên |
| P00.05 | 00.00 | Hz | Tần số ngưỡng dưới |
| P00.07 | 03 | ||
| P00.06 | 02 | Chọn nguồn đặt tốc độ bằng biến trở ngoài ngõ vào AI2; P00.06=00: Chọn nguồn đặt tốc độ bằng bàn phím (6/5) P00.06=01: Chọn nguồn đặt tốc độ bằng biến trở trên bàn phím. |
|
| P00.11 | … | Giây | Thời gian tăng tốc (thời gian từ 0Hz đến tần số MAX) |
| P00.12 | … | Giây | Thời gian giảm tốc (thắng động năng từ tần số MAX về 0Hz) |
| P01.18 | 0 | Cấm chạy nếu S1 – COM nối sẵn khi cấp nguồn P01.18=1: Cho phép chạy nếu S1 – COM nối sẵn khi cấp nguồn |
|
| P04.01 | 2.0 | % | Bù moment khởi động ở tần số thấp |
| P04.09 | 000.0 | % | Tắt hệ số bù trượt cho motor |
| P05.01 | 1 | Chức năng chân S1: chạy thuận | |
| P05.02 | 2 | Chức năng chân S2: chạy ngược | |
| P02.01 | … | kW | Công suất định mức của motor |
| P02.02 | … | Hz | Tần số định mức của motor |
| P02.03 | … | RPM | Tốc độ định mức của motor |
| P02.04 | … | V | Điện áp định mức của motor |
| P02.05 | … | A | Cường độ dòng điện định mức của motor |
Cách nhập thông số
Cách nhập thông số theo lưu đồ sau:

Lưu ý:
Trong vận hành công nghiệp, việc xử lý kịp thời những lỗi biến tần thường gặp là yếu tố then chốt để đảm bảo dây chuyền sản xuất liên tục.
* Lỗi Quá Dòng (Overcurrent – Oc)
Đây chắc chắn là một trong những lỗi biến tần thường gặp hàng đầu. Lỗi này xảy ra khi dòng điện đầu ra vượt quá ngưỡng cho phép của biến tần.
Nguyên nhân:
Cách khắc phục: Kiểm tra tải cơ khí, điều chỉnh thông số tăng/giảm tốc phù hợp, và đảm bảo motor phù hợp với công suất biến tần.
* Lỗi Quá Áp Ov (Overvoltage – Ov)
Lỗi quá áp cũng nằm trong danh sách những lỗi biến tần thường gặp. Nó xuất hiện khi điện áp trên DC Bus vượt quá ngưỡng an toàn.
Nguyên nhân:
Cách khắc phục: Lắp đặt bộ kháng điện (DC Reactor) hoặc sử dụng bộ hãm (Braking Resistor) để tiêu thụ năng lượng dư thừa.
* Lỗi Mất Pha Phl (Phase Loss – Phl)
Lỗi mất pha là lỗi biến tần thường gặp do vấn đề về nguồn cấp, có thể xảy ra ở đầu vào hoặc đầu ra.
Nguyên nhân:
Cách khắc phục: Kiểm tra hệ thống cấp nguồn, cầu chì, các tiếp điểm và dây dẫn đến motor.
* Lỗi Quá Nhiệt Oh (Overheat – Oh)
Khi nhiệt độ tản nhiệt vượt quá giá trị cho phép, biến tần sẽ báo lỗi quá nhiệt. Đây là lỗi biến tần thường gặp liên quan trực tiếp đến điều kiện lắp đặt.
Nguyên nhân:
Cách khắc phục: Vệ sinh định kỳ, kiểm tra quạt làm mát, đảm bảo không gian thông gió tốt.
* Lỗi Chạm Đất (Ground Fault – Gf)
Lỗi chạm đất là một trong những lỗi biến tần thường gặp có tính chất nghiêm trọng, ảnh hưởng trực tiếp đến an toàn điện và con người. Lỗi này xảy ra khi có sự tiếp xúc giữa dây dẫn pha và đất (vỏ máy, khung kim loại).
Nguyên nhân:
Cách khắc phục:
* Lưu ý về lắp đặt:
* Lưu ý về vận hành & cài đặt
* Lưu ý về bảo trì, bảo dưỡng
1. 1 Biến tần ABB
Biến tần ABB là sản phẩm tiêu biểu của hãng ABB, một tập đoàn đa quốc gia hàng đầu về công nghệ điện và tự động hóa của Thụy Sĩ. Luôn luôn đi đầu nghiên cứu các giải pháp tiên tiến và bền vững, ABB giúp cải thiện hiệu suất, năng suất và hiệu quả năng lượng cho nhiều ngành công nghiệp, từ năng lượng tái tạo đến sản xuất thông minh.

1. 2 Biến tần Schneider
Schneider Electric là một tập đoàn đa quốc gia danh tiếng đến từ Pháp, đi tiên phong trên toàn cầu trong lĩnh vực quản lý năng lượng và tự động hóa công nghiệp. Biến tần Schneider (được biết đến rộng rãi với tên gọi gia đình Altivar – ATV) không chỉ đơn thuần là một thiết bị thay đổi tốc độ động cơ. Nó được định vị là “trái tim” điều khiển thông minh, tích hợp sâu vào nền tảng IoT công nghiệp nhằm mang lại bài toán quản lý năng lượng toàn diện cho nhà máy.

1.3 Biến tần Yaskawa
Biến tần Yaskawa là dòng biến tần của Yaskawa Electric – thương hiệu tự động hóa công nghiệp đến từ Nhật Bản, thành lập từ năm 1915. Yaskawa có danh mục Industrial AC Drives khá rộng, phục vụ nhiều nhu cầu từ ứng dụng phổ thông đến chuyên dụng. Hãng nhấn mạnh các dòng drive của mình đáp ứng nhiều bài toán tự động hóa trong nhà máy, có hỗ trợ truyền thông mạng, công cụ quản lý tham số và phần mềm hỗ trợ cài đặt. Một số dòng nổi bật gồm GA500, GA800, V1000, U1000; trong đó GA500 được giới thiệu theo hướng nhỏ gọn, linh hoạt, dễ dùng, còn U1000 nổi bật ở khả năng low harmonics và regeneration.

1.4 Biến tần Mitsubishi
Mitsubishi Electric là một trong những tập đoàn công nghệ và sản xuất thiết bị điện – tự động hóa hàng đầu thế giới đến từ Nhật Bản. Tại thị trường Việt Nam, nhắc đến thiết bị công nghiệp Nhật Bản là nhắc đến Mitsubishi. Thương hiệu này đã ăn sâu vào tiềm thức của các kỹ sư và chủ doanh nghiệp như một bảo chứng tuyệt đối cho sự bền bỉ và chất lượng.
Trong đó, biến tần Mitsubishi (dòng FR-Series) được mệnh danh là “tượng đài” trong phân khúc thiết bị điều khiển động cơ. Không chạy đua quá nhiều về các tính năng hào nhoáng, Mitsubishi tập trung tối đa vào giá trị cốt lõi: Sự ổn định, độ bền vượt thời gian và khả năng đáp ứng tải cực kỳ mạnh mẽ.

Xem thêm bảng giá biến tần Mitsubishi mới nhất 2026: Tại đây
2.1 Biến tần LS
Biến tần LS (đến từ tập đoàn LS Electric – Hàn Quốc) là biểu tượng của sự cân bằng hoàn hảo giữa độ bền công nghiệp và tính kinh tế tối ưu, vốn đã khẳng định vị thế vững chắc tại thị trường Việt Nam trong nhiều thập kỷ. Được thiết kế dựa trên tiêu chuẩn kỹ thuật khắt khe, các dòng biến tần LS như iG5A, iS7 hay dòng mới G100 không chỉ nổi tiếng với khả năng vận hành ổn định, giao diện thân thiện mà còn sở hữu dải công suất cực kỳ phong phú, đáp ứng từ các ứng dụng dân dụng đơn giản đến hệ thống tải nặng phức tạp.

Xem thêm bảng giá biến tần LS mới nhất 2026: Tại đây
2.2 Biến tần Delta
Biến tần Delta là dòng sản phẩm chiến lược của Tập đoàn Delta Electronics – đơn vị tiên phong trong lĩnh vực giải pháp quản lý năng lượng và tự động hóa công nghiệp trên toàn thế giới. Với triết lý thiết kế tập trung vào sự thông minh, nhỏ gọn và hiệu suất cao, Delta mang đến dải sản phẩm cực kỳ phong phú, đáp ứng từ những ứng dụng dân dụng đơn giản đến các hệ thống sản xuất công nghiệp phức tạp nhất.

Xem thêm bảng giá biến tần Delta mới nhất 2026: Tại đây
2.3 Biến tần Shihlin
Shihlin không phải là một thương hiệu đi theo hướng giá rẻ đại trà, mà là hãng có nền tảng sản xuất công nghiệp lâu năm, được nhiều doanh nghiệp đánh giá cao ở sự ổn định, độ bền và tính thực dụng trong ứng dụng. Thành lập từ năm 1955, Shihlin Electric là thương hiệu thiết bị điện và tự động hóa lớn số 1 của Đài Loan, được biết đến với định hướng chất lượng tin cậy và khả năng đáp ứng tốt trong môi trường công nghiệp. Đặc biệt, Mitsubishi Electric là đối tác chiến lược và cũng là cổ đông lớn của Shihlin, tạo nền tảng tốt về công nghệ, tiêu chuẩn kỹ thuật và định hướng phát triển sản phẩm. Nhờ đó, biến tần Shihlin được nhiều nhà máy lựa chọn nhờ khả năng vận hành ổn định, dễ ứng dụng và phù hợp với nhiều bài toán thực tế trong sản xuất.

Xem thêm bảng giá biến tần Shihlin mới nhất 2026: Tại đây
3.1 Biến tần INVT
Khi nhắc đến biến tần Trung Quốc tại Việt Nam, biến tần INVT gần như là thương hiệu được nhắc tới đầu tiên. Lợi thế lớn nhất của INVT không chỉ nằm ở sản phẩm, mà còn nằm ở độ phủ thị trường, độ quen thuộc với đội ngũ kỹ thuật và sự an tâm khi triển khai cho các dự án cần thương hiệu mạnh.

Xem thêm bảng giá biến tần INVT mới nhất 2026: Tại đây
3.2 Biến tần Kaman
Nếu như ở cùng phân khúc INVT mạnh về độ phủ thương hiệu, thì KAMAN lại là lựa chọn đáng chú ý ở góc độ hiệu quả đầu tư. KAMAN được xếp vào nhóm “phân khúc tối ưu chi phí – hiệu năng tương đương INVT”, phù hợp với doanh nghiệp cần tối ưu chi phí đầu tư hoặc các dự án mới, dự án thay thế hệ thống.
Đặc biệt, Biến tần KAMAN là thương hiệu được nghiên cứu, phát triển bởi Công ty Cổ phần Tự Động Hóa Toàn Cầu, được OEM tại nhà máy lớn SINOVO (nhà máy đứng thứ 5 tại Trung Quốc) và kiểm soát chất lượng theo tiêu chuẩn kỹ thuật riêng để phù hợp với thị trường Việt Nam.

Định vị thị trường: Phân khúc giá trung, KAMAN chất lượng tương đương INVT phù hợp với nhóm khách hàng thực tế, những người không đặt nặng “thương hiệu” bằng hiệu quả cuối cùng. Nói cách khác, nếu doanh nghiệp ưu tiên bài toán tổng thể gồm chất lượng, độ ổn định, hỗ trợ kỹ thuật và giá đầu tư hợp lý, KAMAN là lựa chọn rất sáng giá trong nhóm Biến Tần Trung Quốc.

Xem thêm bảng giá biến tần Kaman mới nhất 2026: Tại đây
4.1 Biến tần Arinco
Biến tần Arinco là thương hiệu được nhiều khách hàng tại Việt Nam biết đến ở phân khúc phổ thông nhờ mức giá dễ tiếp cận và khả năng đáp ứng tốt các nhu cầu điều khiển cơ bản. Với lợi thế chi phí đầu tư ban đầu thấp, Arinco phù hợp cho các ứng dụng dân dụng, công nghiệp nhẹ, hệ thống băng tải đơn giản hoặc những dự án cần tối ưu ngân sách.
Định vị thị trường: Arinco thuộc phân khúc giá rẻ, phù hợp với các ứng dụng cơ bản, công nghiệp nhẹ hoặc những hệ thống ưu tiên tối ưu chi phí đầu tư ban đầu hơn là các yêu cầu vận hành tải nặng, liên tục 24/7.

Xem thêm bảng giá biến tần Arinco mới nhất 2026: Tại đây
4.2 Biến tần KOC
Biến tần KOC là dòng biến tần thuộc phân khúc giá rẻ nhất, thường được khách hàng quan tâm khi cần một giải pháp có chi phí đầu tư thấp, dễ tiếp cận và phù hợp với các ứng dụng cơ bản. Trên thị trường, KOC thường được nhắc đến ở nhóm sản phẩm hướng đến nhu cầu phổ thông, phù hợp với những hệ thống không quá phức tạp và ưu tiên tối ưu ngân sách ban đầu.

Tham khảo bảng giá biến tần KOC mới nhất 2026: Tại đây
Liên hệ ngay với Tự động hóa toàn cầu để được tư vấn chi tiết: